CPSM系列静止式进相器
■ 应用范围
适用于绕线式交流异步电动机所拖动恒转矩负载的功率因数就地补偿。具有降低定子电流,减少绕组温升,提高电动机功率因数,降低损耗等功效,适用电机功率为75~10000KW。
■ 基本原理
采用微型计算机和交—交变频技术,通过电力电子器件生成与电动机转子电势同频、相位互差90°、幅值相当的一个三相电源,串入转子回路中,改变转子侧的功率因数,进而改变定子侧的功率因数,达到无功补偿的目的;
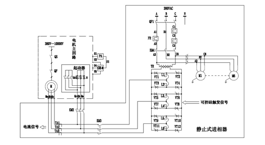
■ 典型图纸

■ 主要性能特点1. 全数字化设计、高精度、高可靠性; 具有独立于电动机外的工作系统,无需停止电动机便可进行调试、维护维修;2. 对转子电流自动跟踪,使用范围宽,恒转矩负载使用;3. 可使电机功率因数提高到0.95~0.99之间的范围,无功功率降低60%以上;4. 降低电机定子电流10%~20%,降低线损、铜损20%-30%;5. 节能降耗效果显著,半年左右可收回成本。
■ 符合标准
1. 电控设备 第二部分 装有电子器件的电控设备 GB3797-1989;
2. CPSM型静止式进相器 Q/XWL6-2000
■ 订货须知:
1.电动机型号、额定功率、额定定子电压、额定转子电流、转子电压、额定转速;
2.电动机拖动的负载特征(工况说明);
3.柜体表面颜色;
- 若用户有特殊要求,请与我公司协商订货。


鄂公网安备 42018502007178 号